1.不带气动阀门定位器的控制阀

2.带有气动阀门定位器的控制阀

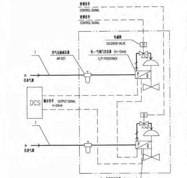
3.带有电动气动阀门定位器的控制阀

4.带气动继电器的控制阀

5.带电动阀门位置变送器回路电源的控制阀

6.带电动阀门位置变送器的控制阀-外部电源

7.带气动保持阀的控制阀(电动气动阀门定位器)

8.带气动保持阀的控制阀(电动气动转换器、气动阀门定位器)

9.带气动阀门定位器的分离控制阀(电信号输入,电动气动转换器)

10.带气动阀门定位器的分离控制阀(空气信号输入)

11.带电动气动阀门定位器的分体式控制阀(集散控制系统输出4-20ma;4-20mA)

12.带电动气动阀门定位器的分体式控制阀(集散控制系统输出4-12ma;12-20mA)

13.带电动气动阀门定位器的分离控制阀(集散控制系统输出4-20mA)

14.带气动控制阀的控制阀(三通阀)

15.带有气动控制阀的控制阀(双向阀)

16.两位控制阀(单电磁阀)

17.两位控制阀(冗余双电磁阀)

18.带电磁阀的控制阀(气闭阀-无定位器)

19.带电磁阀的控制阀(带定位器的气闭阀)

20.带电磁阀的无定位器控制阀(三通电磁阀)

21.带电磁阀的无定位器控制阀(双向电磁阀)

22.带电磁阀和定位器的控制阀(三通电磁阀)

23.带电磁阀和定位器的控制阀(双向电磁阀)

24.带电磁阀和定位器的控制阀(冗余三通电磁阀)

25.带电磁阀和气动定位器的控制阀(单电磁阀)

26.带电磁阀和气动定位器的控制阀(冗余双电磁阀)

27.带有两个电磁阀的控制阀(联锁安全)

28.带有两个电磁阀(和门)的控制阀

29.带有三个电磁阀(和闸门)的控制阀

30.带电磁阀和气动阀定位器的分离控制阀(电动气动转换器)

31.带电磁阀和气动阀定位器的分程控制阀(不带电动气动转换器)

32.具有电磁阀和电-气动阀定位器的分程控制阀

33.带电磁阀和电动气动阀门定位器的分体式控制阀(集散控制系统输出4-20mA;4-20mA)

34.带电磁阀和电动气动阀门定位器的分体式控制阀(集散控制系统输出4-12mA;12-20mA)

35.带电磁阀和电动气动阀门定位器的分离式控制阀(集散控制系统输出4-20mA)

36.带电磁阀和气动三通阀的控制阀

37.带电磁阀和气源储罐的控制阀

38.双作用执行器控制阀(电动气动阀门定位器)

39.双作用致动器控制阀(电动-气动转换器、气动阀定位器)

40.双作用执行器控制阀(电磁阀)

41.双作用执行器控制阀(电磁阀、三通空气控制阀)

42.双作用执行器控制阀(气源储罐)

43.双作用执行器控制阀(一路为恒压源)

44.双作用执行器控制阀(气动保持阀)

45.单作用执行器截止阀

46.双作用执行器截止阀(四通电磁阀)

47.双作用执行器截止阀(气源储罐、四通电磁阀)

48.双作用执行器截止阀(气源储罐、三通电磁阀)

49.双作用执行器截止阀(气源储罐、压力开关)

50.双作用执行器切断阀(双电控五通电磁阀)

1.《气控阀 图解50种控制阀气路结构与原理》援引自互联网,旨在传递更多网络信息知识,仅代表作者本人观点,与本网站无关,侵删请联系页脚下方联系方式。
2.《气控阀 图解50种控制阀气路结构与原理》仅供读者参考,本网站未对该内容进行证实,对其原创性、真实性、完整性、及时性不作任何保证。
3.文章转载时请保留本站内容来源地址,https://www.lu-xu.com/caijing/1124055.html



